单臂电桥,单臂、半桥、全桥比较,差动变压器(互感式)的性能
实验1:金属箔式应变片(平行梁)——单臂电桥
一、实验目的:
了解金属箔式应变片,单臂电桥的工作原理和工作情况。
二、基本原理:
本实验说明箔式应变片及单臂直流电桥的电源的原理和工作情况。应变片是最常用的测力传感元件。当用应变片测试时,应变片要牢固地粘贴在测试体表面,当测件受力发生形变,应变片的敏感栅随同变形,其电阻也随之发生相应的变化,通过测量电路,转换成电信号输出显示。
电桥电路是最常用的非电量电测电路中的一种。当电桥平衡时,桥路对臂电阻乘积相等,电桥输出为零,在桥臂四个电阻R1、R2、R3、R4中,电阻的相对变化率分别为ΔR1/ R1、ΔR2/ R2、ΔR3/ R3、ΔR4/ R4,当使用一个应

三、需用器件与单元:
直流稳压电源、电桥、差动放大器、双平行梁、测微头、一片应变片、F/V表、主、副电源。


四、实验步骤:
1、了解所需单元、部件在实验仪上的位置,观察梁上的应变片,应变片为棕色衬底箔式结构小方薄片。上下两片梁的外表面各贴两片受力应变片和一片补偿应变片,测微头在双平行梁前面的支座上,可以上、下调节。
2、将差动放大器调零:用连线将差动放大器的正(+)、负(–)、地短接。将差动放大器的输出端与F/V表的输入插口Vi相连;开启主、副电源;调节差动放大器的增益到最大位置(顺时针到底),然后调整差动放大器的调零旋钮,使F/V表显示为零。
3、根据图1接线。R1、R2、R3为电桥单元的固定电阻;Rx= R4为应变片。将稳压电源的切换开关置±4V档,F/V表置20V档,调节测微头脱离双平行梁,开启主、副电源,调节电桥平衡网络中的W1,使F/V表显示为零,然后将F/V表置2V档,再调电桥W1(慢慢地调),使F/V表显示为零。

4、将测微头转动到10mm刻度附近,安装到双平行梁的自由端(与自由端磁钢吸合),调节测微头支柱的高度(梁的自由端跟随变化)使F/V表显示最小,再旋动测微头,使F/V表显示为零(细调零),这时的测微头刻度为零位的相应刻度。
5、往上或往下旋动测微头,使梁的自由端产生位移,记下F/V表显示的值。每旋动测微头一周即∆X=0.5mm记一个数值填入下表:

6.根据所得结果计算系统灵敏度S=V/X。
灵敏度S=13.52mv/mm

实验2:金属箔式应变片(平行梁):单臂、半桥、全桥比较
一、实验目的:
验证单臂、半桥、全桥的性能及相互之间的关系。
二、基本原理:
说明实际使用的应变电桥的性能和原理。
已知单臂、半桥和全桥电路的∑R分别为:ΔR/R、2ΔR/R、4ΔR/R。根据戴维南定理可以得出测试电桥的输出电压近似等于0.25·E·∑R,电桥灵敏度Ku=V/ΔR/R,于是对应单臂、半桥和全桥的电压灵敏度分别为1/4E、1/2E和E。由此可知,当E和电阻相对变化一定时,电桥及电压灵敏度与各桥臂阻值的大小无关。
三、需用器件与单元:
直流稳压电源、差动放大器、电桥、F/V表、测微头、双平行梁、应变片、主、副电源。


四、实验步骤:
1、按之前的方法将差动放大器调零。
2、将直流稳压电源打到±4V档,选择最大的差放增益(顺时针到底),将R3固定电阻换为与R4工作状态相反的另一应变片即取两片受力方向不同的应变片,形成半桥,调节测微头,使梁到水平位置(目测),调节电桥W1使F/V表显示为零。
3、旋转测微头,使梁向上或向下移动,每旋动测微头一周即∆X=0.5mm记一个数值填入下表:

4、保持差动放大器增益不变,将R1,R2两个固定电阻换成另两片受力应变片,组桥时只要掌握相对桥臂应变片的受力方向相同,相邻桥臂应变片的受力方向相反即可,否则相互抵消没有输出。接成一个直流全桥,调节测微头使梁到水平位置,调节电桥W1同样使F/V表显示零。重复(3)过程将读出数据填入下表:

5、在同一坐标纸上描出X-V曲线,比较三种接法的灵敏度。
单臂电桥灵敏度S=13.52mv/mm

半桥灵敏度S=33.36mv/mm

全桥灵敏度S=65.36mv/mm

结论:全桥灵敏度约为半桥的2倍,约为单臂的4倍。与电压和阻值无关。
X-V曲线

实验3:差动变压器(互感式)的性能
一、实验目的:
了解差动变压器原理及工作情况。
二、基本原理:
差动变压器由衔铁、初级线圈、次级线圈和线圈骨架等组成。初级线圈作为差动变压器激励用,相当于变压器的原边,次级线圈由两个结构尺寸和参数相同的线圈反相串接而成,相当于变压器的副边,差动变压器是开磁路,工作是建立在互感基础上的。其原理及输出特性见图11A。

三、需用器件与单元:
音频振荡器、测微头、示波器、主、副电源、差动变压器、振动平台。

四、实验步骤:
1、根据图11B接线,将差动变压器、音频振荡器(必须从LV输出)、双踪示波器连接起来,组成一个测量线路。开启主、副电源,将示波器探头分别接至差动变压器的输入和输出端,调节差动变压器原边线圈音频振荡器激励信号峰-峰值为2V。
2、用手提压变压器磁芯,观察示波器第二通道波形是否能过零翻转,如不能则改变两个次级线圈的串接端。
3、转动测微头使测微头与振动平台吸合,再向上转动测微头,使振动平台往上移5mm。
4、向下旋转测微头,使振动平台产生位移。每位移0.5mm,用示波器读出差动变压器输出端峰-峰值填入下表,根据所得的数据计算灵敏度S=V/X,作出V-X关系曲线。读数过程中应注意初、次级波形的相应关系。


灵敏度S=122.88mv/mm

V-X增益曲线

实验4: 激励频率对差动螺管式传感器的影响
一、实验目的:
说明在不同的激励频率影响下差动螺管式电感传感器的不同特性。
二、需用器件与单元:
差动变压器、电桥、音频振荡器、差动放大器、双踪示波器、测微头。

三、实验步骤:
1.按图18接线,音频振荡器幅值Vp-p=1V,差动放大器增益最大(增益旋钮顺时针到底)。
2、装上测微头,调整衔铁处于线圈中间位置,调节电桥W1W2使系统输出为最小。

3、旋转测微头,调整衔铁,使得衔铁远离中间位置。
4、改变音频振荡器频率(用V/f表或示波器显示频率),每隔0.5kHz从示波器读出Vp-p值,填入下表。

5、根据所测数据做出V-f关系曲线。
由此可以看出,差动螺管式电感传感器的灵敏度与频率特性密切相关,在某一个特定频率时,传感器最为灵敏,在其两边,灵敏度都有所下降,故测试系统中应选用这个激励频率。

实验5: 霍尔传感器的直流激励特性
一、实验目的:
了解霍尔式传感器的原理与特性。
二、基本原理:
霍尔式传感器是由两个环形磁钢组成梯度磁场和位于梯度磁场中的霍尔元件组成。当霍尔元件通过恒定电流时,霍尔元件在梯度磁场中上、下移动,输出的霍尔电势V取决于其在磁场中的位移量X,所以测得霍尔电势的大小便可获知霍尔元件的静位移。

三、实验步骤:
1、了解霍尔式传感器的结构及实验仪上的安装位置,熟悉实验面板上霍尔片的符号。霍尔片安装在实验仪的振动圆盘上,两个半圆永久磁钢固定在实验仪的顶板上,二者组合成霍尔传感器。
2、直流稳压电源置±2V档,开启主、副电源将差动放大器调零后,增益适度,关闭主电源,根据图23接线

W1、r为电桥单元的直流电桥平衡网络。
3、装好测微头,调节测微头与振动台吸合并使霍尔片置于半圆磁钢上下正中位置(目测)。调整W1使电压表指示为零。
4、向上或向下旋动测微头,每旋动测微头一周即∆X=0.5mm记一个数值填入下表:

作出V-X曲线,指出线性范围,求出灵敏度,关闭主、副电源。
可见,本实验测出的实际上是磁场情况,磁场分布为梯度磁场,位移测量的线性度,灵敏度与磁场分布有很大关系。
线性范围:0-2mm
灵敏度:S=7.345v/mm

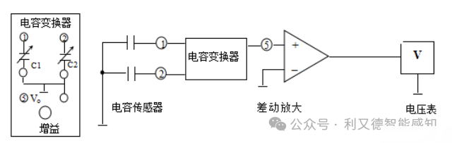
实验6:差动面积式电容传感器的静态及动态特性
一、实验目的:
了解差动变面积式电容传感器的原理及特性。
二、基本原理:
电容式传感器有多种形式,本仪器中为差动变面积式。传感器由两组定片和一组动片组成。当安装于振动台上的动片上、下改变位置,与两组静片之间的重叠面积发生变化,极间电容也发生相应的变化,成为差动电容。如将上层定片与动片形成的电容定为Cx1,下层定片与动片形成的电容定为Cx2,当将Cx1和Cx2接入桥路作为相邻两臂时,桥路的输出电压与电容量的变化有关,即与振动台的位移有关。
三、需用器件与单元:
电容传感器、电压放大器、F/V表。


四、实验步骤:
1、按图接线。
2、转动测微头,使电容动片与上面一组静片覆盖面积最大,顺时针向下旋转测微头,每次0.5mm,记下此时测微头的读数及电压表的读数,直至电容动片与下面一组静片覆盖面积最大为止。

计算系统灵敏度S=V/X,并作出V-X关系曲线。
系统灵敏度:S=2.733v/mm

V-X关系曲线

实验7:光纤位移传感器静态实验
一、实验目的:
了解光纤位移传感器的原理结构、性能。
二、基本原理:
反射式光纤位移传感器的工作原理如图36A所示,光纤采用Y型结构,两束多模光纤一端合并组成光纤探头,另一端分为两束,分别作为光源光纤和接收光纤,光纤只起传输信号的作用,当光发射器发出的红外光,经光源光纤照射至反射面,被反射的光经接收光纤至光电转换器将接收到的光转换为电信号。其输出的光强决定于反射体距光纤探头的距离,通过对光强的检测而得到的位移量如图36A所示。
三、需用器件与单元:
主副电源、差动放大器、F/V表、光纤传感器、振动台。

四、实验步骤:

1、观察光纤位移传感器结构,它由两束光纤混合后,组成Y形光纤,探头固定在Z型安装架上,外表为螺丝的端面为半圆分布的光纤探头。
2、了解振动台在实验仪上的位置(实验仪台面上右边的圆盘,在振动台上安装有反射片作为光的反射面。)
3、按图36B接线;因光/电转换器内部已安装好,所以可将电信号直接经差动放大器放大。F/V显示表的切换开关置2V档,开启主、副电源。

4、旋转测微头,使光纤探头与振动台面接触,调节差动放大器增益最大,调节差动放大器零位旋钮使电压表读数尽量为零,旋动测微头使贴有反射片的被测体慢慢离开探头,每隔0.25mm读出电压表的读数,并将其填入下表:

5、作出V- X曲线,计算灵敏度S=V/X并指出线性范围。
灵敏度:S=0.36575v/mm
线性范围:0-2mm

V-X曲线

实验8:光电开关的转速测量实验
一、实验目的:
学习光电传感器的性能,掌握光电传感器频率(速度)测量系统的工作原理及应用。
二、实验原理:
光电断续器中的红外LED与光敏管相对设置。当红外LED发出红外光时,如光敏管处于反偏状态,则光敏管将输出连续的光电流信号;如果用挡块将红外光遮挡,光电流为零。因此,如果用斩光片将红外光周期性斩断,则光敏管将输出同频率的周期性光电流信号。将光电流信号放大即可测得其频率,从而推算出斩光频率或电机转速。
三、实验所需单元:
直流稳压电源,光电对射传感器,示波器等。

四、实验步骤:
1、如图49所示为光电传感器内部电路连接图,内部电路已连接好,实验仪顶板有信号接口。将专用转速测量线插入信号接口,并且将红端插入电压/频率表的输入端Vi,将黑色端口接地,将波段开关拨到2K档。
2、 将电机控制旋钮调节到最小,给电机接一个+6V的电压,慢慢增大电压,电机会随之加快速度,可以从频率表上看到频率,且能从示波器上观察斩波的波形。
3、比较频率,计算出电机的转速(因示波器和频率表的示数有误差,以示波器的频率为准)。自行选择若干光电对射传感器斩光频率(转速),记录测定结果。

